A Tesla está a trabalhar numa solução para carregar os seus automóveis por indução. É o que revelam vários pedidos de patentes feitos pela marca norte-americana.
Os pedidos de patentes internacionais vêm confirmar aquilo que já tinha sido antevisto, mas nunca assumido pelos responsáveis da marca. A Tesla está mesmo a trabalhar afincadamente para encontrar soluções que tornem o carregamento doméstico por indução dos seus automóveis eficiente.
O fabricante solicitou aos gabinetes de patentes internacionais quatro novas patentes, todas elas relacionadas com carregamento sem fios.

4 patentes submetidas
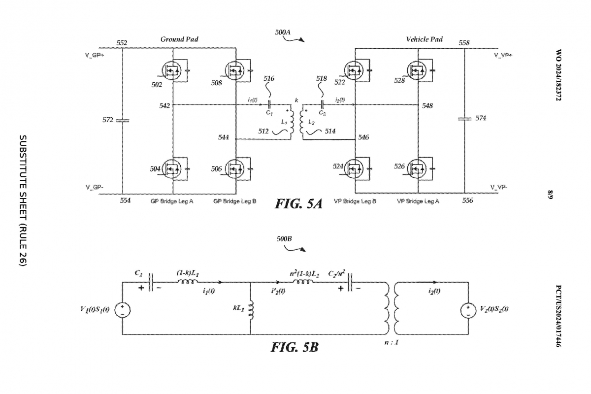
As patentes submetidas pela Tesla são as de um “interruptor de curto-circuito para reduzir a corrente de fuga à terra no carregamento indutivo”, “sensores de temperatura e aplicações no carregamento sem fios”, “topologia do circuito de carregamento sem fios e métodos de fabrico relacionados” e, finalmente, “estimativa de parâmetros para carregamento sem fios”.
Estes pedidos de patente têm a ver com a gestão de potência no interior do sistema para otimizar a eficiência energética. Este tem sido um dos principais problemas com que a tecnologia se tem debatido”. A perda de energia tem sido uma questão que tem impedido a adoção da tecnologia de indução, apesar de a tecnologia ter evoluído.
A Tesla está apostada no desenvolvimento da condução autónoma, pelo que faz sentido que esteja também a trabalhar numa estação doméstica de carregamento por indução. O pensamento por trás do trabalho em estações domésticas de carregamento por indução deverá ser a de apresentar a possibilidade de um pacote completo: carros que se conduzem sozinhos e que se carregam sem intervenção humana.
Já havia indícios
Os pedidos de patentes agora apresentados não deixam margem para dúvidas. A construtora norte-americana está mesmo a desenvolver um carregador doméstico por indução. Esta é a primeira vez que há dados concretos sobre o assunto.
Em dezembro, o designer-chefe da Tesla, já tinha deixado escapar a novidade numa entrevista a Jay Leno: “estamos a trabalhar no carregamento indutivo. A partir dai, nem sequer precisa de ligar nada à corrente. Basta passar por cima da plataforma na sua garagem e começa a carregar”, afirmou na altura Franz von Holzhausen.
Esta foi a primeira – e única, até ao momento – declaração de uma figura sénior da Tesla sobre os carregadores domésticos por indução.
Até então, o carregamento por indução tinha sido visto apenas num slide de uma apresentação, mas sem qualquer comentário.
Mas não foi por acaso que Franz von Holzhausen se lembrou de falar a Jay Leno do carregamento por indução. A declaração foi feita num episódio da série Jay Leno Garage dedicado ao Tesla Cybertruck, que está já preparado para este tipo de carregamento.

